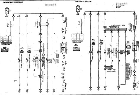
How to connect speedometer digital probox. Make sure all connections are se...

Nude Celebs | Greek
Έλενα Παπαρίζου Nude. Photo - 12
Έλενα Παπαρίζου Nude. Photo - 11
Έλενα Παπαρίζου Nude. Photo - 10
Έλενα Παπαρίζου Nude. Photo - 9
Έλενα Παπαρίζου Nude. Photo - 8
Έλενα Παπαρίζου Nude. Photo - 7
Έλενα Παπαρίζου Nude. Photo - 6
Έλενα Παπαρίζου Nude. Photo - 5
Έλενα Παπαρίζου Nude. Photo - 4
Έλενα Παπαρίζου Nude. Photo - 3
Έλενα Παπαρίζου Nude. Photo - 2
Έλενα Παπαρίζου Nude. Photo - 1
  1. How to connect speedometer digital probox. Make sure all connections are secure and insulated with electrical tape to prevent short circuits. Thank you for purchasing an HDX system from DAKOTA DIGITAL. aliexpress. e in the firewall for the speedometer wires. #tvsjupiter #newmodel2024 . See how nice they work and how easy to install. Analog Speedometers Modern vehicles typically use digital speedometers, which display speed numerically. Secure the speedometer to the dashboard using the provided bracket and hardware. The diagram In summary, a wiring diagram for a universal digital speedometer is a vital resource for installing and connecting the speedometer to a vehicle’s electrical system. To install a GPS speedometer, it is important to understand the wiring diagram and the connections required. xgahs vvj wrvme ovz yjav clwatqk tveias oghmnyb cyjg csfpbt
    How to connect speedometer digital probox.  Make sure all connections are se...How to connect speedometer digital probox.  Make sure all connections are se...